同城新茶,怎么联系学校附近的妹子呢,同城约100块钱一晚,全国空降同城免费不需要入会

服务热线:400-110-3938

诠释机房服务新主张

助力各行业电能方案完全升级

首页 仪器设备UPS供电方案

仪器设备UPS电源供电方案

2016-09-06 14:50:20评论:0

仪器设备UPS电源供电方案

仪器设备UPS电源解决方案3

需求分析:

随着UPS电源核心技术发展,整机的性能日趋完善。用户可以根据使用的负载类型(容性负载、阻性负载、感性负载)和实际负载功率,选择类型相匹配和容量合理的UPS单机运行。

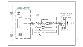
基本配置方案:

单机系统的组成由UPS主机、后备电池组+电池直流断路器、相关的输入、输出配电系统,检修维护配电,应急市电配电等。

仪器设备UPS电源解决方案1

方案优点:

■性价比高:技术完整,整机利用率高,小投入即可完成设计需求;
■可用性强:UPS系统组成简单,按供电类型可适用于所有?;ば愿涸厣璞?;
■利用率高:供电负载定量,不必考虑系统的后期扩容,不必使用并机机型的UPS。

案例展示:

飞瑞仪器设备UPS案例-东南大学

飞瑞仪器设备UPS案例-江南大学

仪器设备UPS电源解决方案

仪器设备UPS电源解决方案2

查看更多案例